1)钢渣热闷区工艺流程介绍:
钢渣热闷采用热闷一体化技术处理转炉渣,是针对钢渣中游离氧化钙(f-CaO)、游离氧化镁(f-MgO)的水解特性,将熔融的钢渣倾翻在热闷装置内,冷却到一定温度后,盖上盖儿进行喷雾,产生饱和蒸汽,利用钢渣余热热闷自解粉化,热闷后钢渣粉化率达到80%,渣铁分离,且消解了钢渣中的f-CaO和f-MgO,消除了f-CaO和f-MgO遇水体积膨胀,避免造成钢渣应用时稳定性不合格的现象。用于建材材料、建材制品、道路骨料等,可实现100%利用,确保其尾渣游离氧化钙和活性指标满足下道工序综合利用要求。
热熔转炉钢渣由火车将渣罐运至钢渣热闷处理车间,用吊钩桥式起重机将渣罐中的热渣倒入热闷装置内,入池钢渣由专用倾翻格栅控制粒度,避免大块冷渣砣入池。移动式排蒸汽罩车移动到热闷装置上,开始打水冷却,打水产生的蒸汽通过排蒸汽罩有组织排放后,排汽罩车移走,用挖掘机松动钢渣,保证装置内钢渣表面无积水,等待第二次倒渣。热闷装置装满渣后,盖上热闷装置盖,由PLC总控室自动打开喷雾蝶阀进行喷水雾。喷雾装置设在装置盖内顶部。当装置内温度过高时则自动打开排气阀放汽。为保证安全,盖上装有安全阀,在热闷装置内设温度传感器等安全监测装置。
当热闷周期结束时则自动打开排气阀,卸出装置内余汽。用起重机将装置盖移至装置盖支架上,以便操作人员对热闷装置盖进行例行检查。
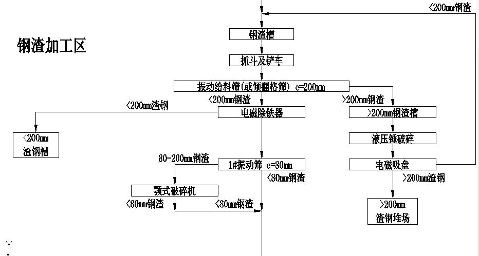
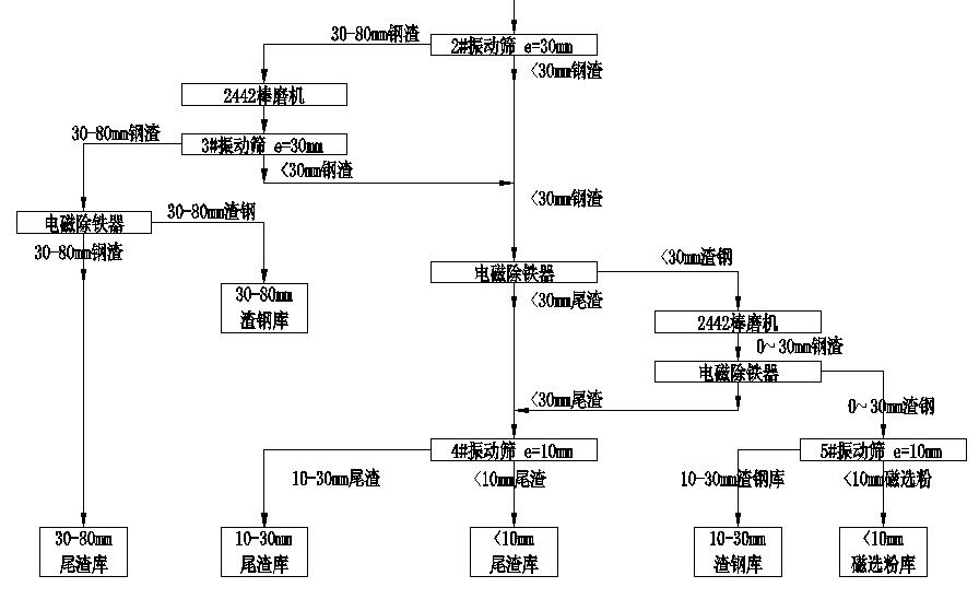
2)钢渣加工区工艺流程介绍
通过热闷作业消除、粉化后的钢渣,通过履带式挖掘机将热闷装置内的钢渣取出放入储料场储渣槽里进行晾晒和粉化。经晾晒和粉化好的钢渣通过抓斗起重机分别抓运至储料场中的液压倾翻格筛上,大于200mm粒级的钢渣落入渣槽由装载机运至落锤处进行处理剥离出渣钢,用电磁吸盘将渣钢吸出,剩余钢渣返回倾翻格筛进入加工生产线。小于200mm粒级的钢渣进入筛下料仓,由振动给料机将物料均匀送给1#胶带输送机,由1#胶带机将钢渣送入磁选-提纯加工线。该转炉钢渣的磁选-提纯加工线的设计,考虑生产线的机动性,即当工艺线设备检修时确保连续生产,本设计采用两条加工线并列生产。每条线均包括有破碎、筛分、磁选、提纯加工等工艺环节。由1#胶带机将物料送入加工线,首先在入线的输送机上设有悬挂有电磁除铁器,将大渣钢选出落入渣钢槽;钢渣送入1#振动筛(e=80mm)进行分级。80mm以上的筛上钢渣直接进入PEY600×900液压颚式破碎机进行破碎,破碎至80mm以下的钢渣与筛下的钢渣一并经2#胶带输送机送至2#振动筛分级。2#振动筛(e=30mm)筛上物(>30mm的钢渣)经3#胶带机和振动给料机送进1#棒磨机进行破碎和提纯处理,棒磨机排出后经4#、5#胶带机送入3#振动筛(e=30mm)进行分级,>30mm的钢渣经胶带机送大渣库由磁选机将渣钢和尾渣分离开来分别入库。2#振动筛和3#振动筛的筛下物均为<30mm钢渣,由胶带机送入1#单磁选机将磁性物料分离出来,由胶带机送进磨头仓,由计量秤、胶带机、振动给料机等将磁性物料均匀送入2#棒磨机进行提纯处理;经2#棒磨机进行提纯后的钢渣由胶带机送入2#单磁选机分离出渣钢由胶带机送入4#振动筛(e=10mm)进行筛分,根据产品的不同用途分出渣钢(10-30mm)和磁选粉(<10mm)分别入库;经1#、2#单磁选机排出的非磁性物料统称为尾渣,均由胶带机送入5#振动筛(e=10mm)进行筛分,分级为>10mm的尾渣和<10mm的尾渣分别进入尾渣库。
二、棒磨机处理钢渣工艺特点
在转炉炼钢时,钢渣处于钢液的表面,由于造渣时钢液飞溅,钢珠进入渣相,出渣时钢珠和渣相粘连包裹在一起,无论采用其他破碎设备,均不能将渣钢和尾渣分离。回收的磁选粉的TFe品味不高,不能返回利用。
棒磨机的特点是磨矿过程中磨矿介质与物料呈线接触,产品粒度比较均匀,过粉碎矿粒少。本设计选用钢渣专用棒磨机,其结构与选矿用棒磨机不同,该机适合含水率12%以下的物料破碎研磨,效果显著。
在钢渣加工生产线上根据钢渣的性质和粒度要求,转炉渣加工线采用4台ø2.4×4.2型棒磨机,脱硫渣、铸余渣加工线采用1台ø2.1×3.6型棒磨机。棒磨机选择计算见表2-4。
表2-4 棒磨机选择计算表
|
序号
|
设备名称及规格
|
台数
|
给料
粒度
mm
|
产品
粒度
mm
|
设备的处理量t/h
|
流程
给料量
t/h
|
负荷率%
|
作业率%
|
|
1
|
φ2.4×4.2m棒磨机
|
2
|
30-80
|
0-80
|
50
|
41.29
|
82.58
|
90.41
|
|
2
|
φ2.4×4.2m棒磨机
|
2
|
10-30
|
0-30
|
50
|
42.52
|
85.04
|
90.41
|
|
3
|
φ2.1×3.6m棒磨机
|
1
|
>30
|
0-30
|
35
|
24
|
68.57
|
90.41
|
三、棒磨机选型
,
|
型号规格
|
筒体规格(mm)
|
筒体转速
(r/min)
|
给料粒度
(mm)
|
最大装棒量
(t)
|
处理量
(t/h)
|
功率
(kw)
|
总重
(kg)
|
|
直径
|
长度
|
|
MBS2136
|
2100
|
3600
|
23.7
|
≤25
|
22
|
19-43
|
280
|
37000
|
|
MBS2442
|
2400
|
4200
|
19.5
|
≤50
|
30
|
45-65
|
355
|
74500
|
|
MBS2745
|
2700
|
4500
|
17.03
|
≤50
|
52
|
60-85
|
500
|
88000
|
|
MBS3245
|
3200
|
4500
|
17.00
|
≤50
|
52
|
80-100
|
800
|
138000
|
四、江苏人生就是博集团近期棒磨机用户表
|
序号
|
用户名称
|
规格型号
|
数量
|
备注
|
|
1.
|
中冶建研工程技术有限公司(营口创辉)
|
MBG-Y2745(右)
|
1套
|
10000V.
|
|
MBG-Z2442(左)
|
1套
|
|
3.
|
内蒙古德晟金属制品有限公司
|
MBG-Y2442(右)
|
2台
|
10000V
|
|
4.
|
常州中天钢铁
|
MBG-Y2442(右)
MBG-Z2442(左)
|
4台
|
6000V
|
|
5.
|
马钢
|
MBG-Y2442(右)
MBG-Z2442(左)
|
2台
|
10000V(传动矮座)
|
|
6.
|
四川威广
|
MBG-Y2442(右)
MBG-Z2442(左
|
2台
|
10000V
|
|
7
|
包钢
|
MBG-Y2745(右)
MBG-Z2745(左)
|
2台
|
10000V
|
|
8
|
江苏永钢
|
MBG-Y2745(右)
|
1套
|
10000V.
|
|
MBG-Y2442右)
|
2套
|
10000V
|
|
9
|
徐州东南钢铁
|
MBG-Y2442(右)
MBG-Z2442(左)
|
2台
|
10000V
|
五:棒磨机运行现场